¹«º£¹ó±ö»áÔ±¼ì²âÖÐÐÄËÄ·½ÌṩÎ÷ÃÅ×Ó²úÆ·ÏúÊÛ¡¢ÊÛºó·þÎñºÍÐÐÒµÀûÓõÈÈ«·½Î»µÄ·þÎñ£¬ÊÇÎ÷ÃÅ×Ó²úÆ·Ö¸¶¨Î¬½¨»ùµØ²¢ÂŴλñ½±£¬Í¬Ê±Â½Ðø¶àÄê»ñµÃÎ÷ÃÅ×Ó×î¼Ñ·þÎñºÏ×÷ͬ°é³ÆºÅ¡£Ä¿Ç°£¬¹«º£¹ó±ö»áÔ±¼ì²âÖÐÐÄËÄ·½Äܹ»½øÐÐÎ÷ÃÅ×ÓȫϵÁÐPLC¡¢´¥ÃþÆÁ¡¢»¥»»»ú¡¢Íø¿¨¡¢µçÔ´£¬È«ÏµÁÐ±äÆµÆ÷¡¢Ö±Á÷µ÷ÕûÆ÷¡¢ËÅ·þÇý¶¯µÈ²úÆ·µÄά½¨¹¤×÷¡£ÎªÁ˸ü¿í·ºµÄ»¥»»Óë·ÖÏíÎ÷ÃÅ×Ó²úÆ·µÄʹÓÃÓëά½¨¾Ñ飬ÔÚÿÔµÄרÌâÖУ¬¹«º£¹ó±ö»áÔ±¼ì²âÖÐÐÄËÄ·½»áÍÆËÍά½¨×¨¼ÒËù×ܽáµÄʵս¾Ñ飬ӽӸ÷ÈËÔÚºó¶ÜÁôÑÔÓëÎÒÃÇ»¥¶¯£¬Ò»Â·»¥»»ÐĵÃÌåζ¡£
ÎÒÃÇ֪·±äƵÆ÷ÓÉÖ÷»ØÂ·ºÍ½ÚÔì»ØÂ·×é³É£¬Ö÷»ØÂ·Êǵç»úÔËÐеçÁ÷ͨ¹ýµÄͨ·£¬Èç½øÏßÕûÁ÷Æ÷£¬Ö±Á÷ĸÏߣ¬IGBTÄ£×飬µÈµÈ¡£
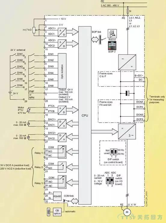
¶ø½ÚÔì»ØÂ·ÊÇÆô¶¯ÖÕ³¡±äƵÆ÷£¬±äƵÆ÷ºÍ±í²¿ÐÅÏ¢»¥»»µÄ²¿ÃÅ¡£Î÷ÃÅ×ӱ䯵Æ÷ÊÇͨ¹ýËüµÄI/O°å£¬À´ÊµÏÖºÍCPUÖ÷°åºÍ±í²¿ÐÅÏ¢µÄË«Ïò½ÚÔìºÍ»¥»»¡£I/O°åµÄÔ°üװʵÎï¼ûÏÂͼ¡£
ͼ1
´ò¿ªÔ°ü×°ºóµÄʵÎï
ͼ2
I/O°åÉϲ¿µÄ³¤²å×ùÊÇ×°Öø½¼ÓÄ£¿éÀýÈ磬±àÂëÆ÷Ä£¿é£¬DPͨѶģ¿éºÍ±äƵÆ÷²Ù×÷Ãæ°åµÄ[BOP]£¬ÖÐϲ¿ÓÐÁ½¸öDIP¿ª¹Ø£¬ÊÇÑ¡Ôñ·ÂÕÕÁ¿ÊäÈëͨ·µÄÐźÅÀàÐÍ£¬OFFÊǵçѹ¸ø¶¨£¬ONÊǵçÁ÷¸ø¶¨£¬È±Ê¡ÖµÊǵçѹ¸ø¶¨¡£ ÆäËüÈýÅŽÓÏß¶Ë×ÓÊǽӽÚÔìÏߺÍͨѶÏߵ쬼ûÏÂͼ¡£
ͼ3
ͼ4
ÉÏͼµÄ×óÃæÊÇI/O°åËùÓеĶË×Ó½ÓÏßͼ¡£
ͼ5
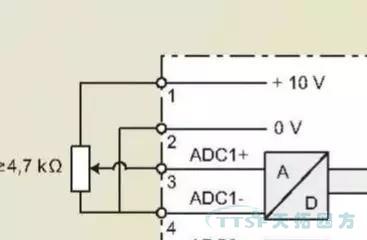
¶Ë×Ó1 ?·ÂÕÕÁ¿Í¨Â·½ÚÔìµÄ¸ø¶¨µçÔ´10V¡£
¶Ë×Ó3 ?±äƵÆ÷¶Ë×Ó½ÚÔìµÄƵÂʸø¶¨ÐźÅÖµ¡£
¶Ë×Ó2ºÍ4 ?·ÂÕÕÁ¿Í¨Â·¸ø¶¨µÄµçÔ´µÄ0V¡£
ÔÚ¶Ë×ÓÅŽÚÔìģʽÏ£¬[P700=2 ?P1000=2]Ťת¶Ë×Ó3µÄµçѹ¾ÍŤתÁË±äÆµÆ÷½ÚÔìµÄµç»úµÄ¹¤×÷ƵÂÊ£¬Ò²¾ÍŤתÁ˵ç»úµÄתËÙ¡£¶Ë×Ó3µÄµçѹ±ä¶¯¿ÉÔÚ²ÎÊýR755Öп´µ½£¬ÈôÊǶË×Ó3µÄµçѹÓб䶯£¬¶øR755ÖеÄֵû±ä¶¯£¬¾ÍҪ˼¿¼¸ü»»Î¬½¨I/O°åÁË¡£
ͼ6
MM4ϵÁÐ±äÆµÆ÷¸øÓû§ÌṩÁË6¸ö¿ª¹ØÁ¿ÊäÈëÐźŵ㣬ËüÃǵĹ«¹²ÏßÊǶË×Ó9£¬ËüÃǵÄȱʡֵ¼ûÏÂ±í¡£
ͼ7
ÕâЩ¶Ë¿ÚµÄÇúÖ±ÅжϿÉÔÚ²ÎÊýR54ºÍR55ÖÐÕï¶Ï£¬R54ºÍR55µÄÄÚÈÝÊÇ±äÆµÆ÷µÚÒ»¸ö½ÚÔì×ֺ͵ڶþ¸ö½ÚÔì×ÖµÄ״̬£¬ÔÚÕâÀïÄܹ»¿´µ½¸÷¸ö¿ª¹ØÁ¿Í¨¶ÏʱµÄ״̬£¬´Ó¶øÅжÏÄĸö¿ª¹ØÁ¿Ã»ÓÐÏìÓ¦£¬¼ûÏÂͼ¡£

ͼ8
ͼ9
ÉÏÃæÓÒ²àµÄÄǸö¿Õȱλ¾ÍÊǽÚÔì×Ö1µÄ0λ״̬£¬Ò²¾ÍÊÇÊý×ÖÊäÈë1£¬I/O°å¶Ë×ÓµÄ5£¬ÕâÊǸöË×Óû¼¤»î24VʱµÄ״̬¡£
ͼ10
ÉÏÃæÕâÕÅÕÕÆ¬ÊÇÊý×ÖÊäÈë1¼¤»î24VʱµÄ״̬¡£
´ÓÎ÷ÃÅ×ӱ䯵Æ÷ÌṩµÄÖ»¶Á²ÎÊý£¬¾ÍÄܹ»ÅжÏÿ¸öÊý×ÖÊäÈë¶Ë¿ÚµÄ״̬£¬ÈôÊǶ˿ÚÒѾ¼¤»î24V£¬µ«ÔÚÖ»¶Á²ÎÊýÖжÁ²»µ½±ä¶¯£¬ÄǾÍÒª¸ü»»I/O°åÁË¡£
·ÂÕÕÁ¿ÊäÈëºÍ¿ª¹ØÁ¿ÊäÈë¸ù»ù¶¼½éÉܹýÁË£¬ÄÇô»¹ÓзÂÕÕÁ¿Êä³ö¶Ë×ÓºÍ485ͨѶ¶Ë¿ÚÈôºÎÕï¶ÏÄØ£¬ÎÒÃÇÁô¸øÏÂÒ»ÆÚ¡£ÏÂÒ»ÆÚ½«½éÉÜÈôºÎ²âÊÔI/O°åµÄ485ͨѶ¿ÚºÍ·ÂÕÕÁ¿Êä³ö¿Ú¡£